Astro Picco style disco lamp
3D Led Cube 5x5x5
Laser Light Show
Microcontroller Multichannel Light Dimmer
Stage Lighting Controller
UV Lights Effects
Visual Production and Light Shows
3 csatornás strobi
500w-os strobi
Ledes strobi
Strobi 1
Strobi 2
Strobi 3
Strobi 4
Strobi (Hobbielektronikás)
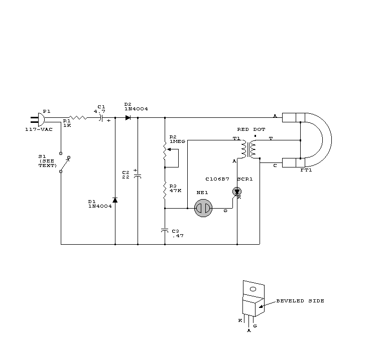
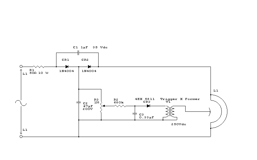
Xenon strobi
Saját tervezésű Triakos "DIMMER"
Fényorgona
LX-800 Fányvezérlő
SUN Spot
Ütem villogó
MIDI Vezérelt Dimmer